制氧機
工作原理
空氣主要由氮氣(78%)、氧氣(21%)和少量其它氣體(占1%)組成,本裝置旨在利用先進的分子篩物理吸附和解吸技術微電腦數碼測控技術相結合,實現制氧機內裝填進口分子篩,在加壓時可將空氣中氮氣吸附,剩余的未被吸附的氧氣被收集起來,經過凈化處理后即成為高純度的氧氣。分子篩在減壓時將所吸附的氮氣排放回環境空氣中,在下一次加壓時又可以吸附氮氣并制取氧氣,整個過程為周期性的動態循環過程,分子篩不消耗。系統原料為環境空氣,除空壓機和冷干機耗電外,再無其它消耗原料。可降低使用高壓氧和氧氣瓶的費用和危險,免去更換氧氣瓶的復雜過程,及時安全提供純潔、穩定、可靠、低成本的氧氣,是目前較經濟的供氧設備。
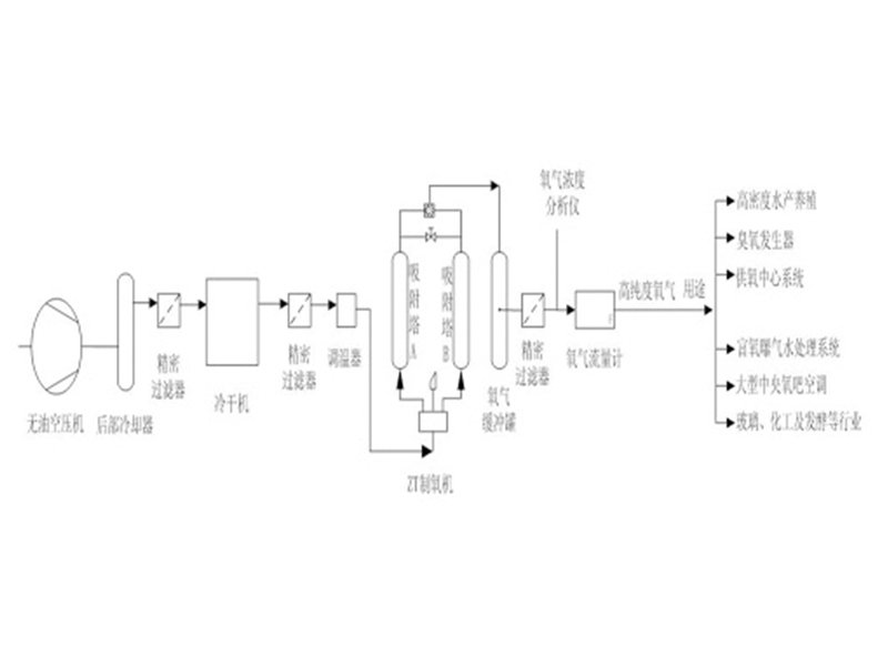
2、工藝圖

3、設備參數
型 號 | 供氧量(m3/h) | 氧氣濃度(%) | 氧氣壓力(Mpa) | 尺 寸 | 重 量(kg) |
ZTO2-0.5 | 0.5 | 80~95 | 0.05可調 | 470×390×650 | 30 |
ZTO2-1 | 1 | 80~95 | 0.05~0.1可調 | 500×500×800 | 80 |
ZTO2-2 | 2 | 80~95 | 0.05~0.1可調 | 600×500×900 | 120 |
ZTO2-3 | 3 | 80~95 | 0.05~0.1可調 | 800×550×1200 | 200 |
ZTO2-5 | 5 | 80~95 | 0.05~0.1可調 | 900×560×1500 | 280 |
ZTO2-6 | 6 | 80~95 | 0.05~0.1可調 | 1300×620×1800 | 380 |
ZTO2-8 | 8 | 80~95 | 0.05~0.1可調 | 1500×700×2000 | 500 |
ZTO2-10 | 10 | 80~95 | 0.05~0.1可調 | 1800×900×2500 | 700 |
ZTO2-15 | 15 | 80~95 | 0.05~0.1可調 | 2700×1200×3500 | 950 |
ZTO2-20 | 20 | 80~95 | 0.05~0.1可調 | 3600×1800×5000 | 1380 |
ZTO2-40 | 40 | 80~95 | 0.05~0.1可調 | 7100×3500×5000 | 2700 |




